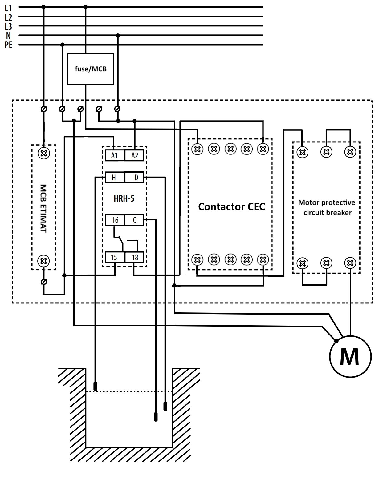
ETI 004483607 HRH-ECH-MS161F-CEC Rozvaděč typu ECH s hladinovým spínačem 1f 10 až 16A IP65 201x202x120mm

Obrázky mohou mít pouze ilustrační charakter
Kód Viola: 97412106
EAN: 3838400125828
Kód výrobce: 004483607
Jednotka: ks
Daň: 21%
Běžné balení: 1 ks
Výrobce: ETI Elektroelement d.o.o.
E-mail výrobce: podpora@etielektroelement.cz
Cena s DPH:
4 485,88 Kč/ks
3 707,34 Kč bez DPH Recyklační poplatek: 2,58 Kč s DPH
Přihlašte se pro získání bonusových bodů za nákup této položky
Není skladem
Máte dotaz k tomuto produktu?
ikonka dotazu
Dotaz k produktu: ETI 004483607 HRH-ECH-MS161F-CEC Rozvaděč typu ECH s hladinovým spínačem 1f 10 až 16A IP65 201x202x120mm
Křížek - zavřít dialog
popis

Popis produktu:
Rozváděč pro kontrolu hladiny, nástěnná plastová ECH-8G IP65, s hladinovým spínačem HRH-5, motorovým spouštěčem MS25 10-16A a stykačem CEC016.10-230V pro 1-fázová čerpadla

Doplňující informace
Katalogový list_004483607_cz.pdf Stáhnout v PDF (0.65 MB)
Čtečka EAN13 kódů